Твердотопливный котел Sunfire 45 кВт
Твердотопливный котел Sunfire 45 кВт
Твердотопливный котел "Sunfire" 45 кВт является технологичным и продвинутым инженерным отопительным прибором, предназначенным для отопления индивидуальных жилых домов и зданий общей площадью до 450 м2, оборудованных системами водяного отопления с принудительной циркуляцией.
Котел "Sunfire" 45 кВт по праву является высокоэффективным твердотопливным котлом, так как его КПД составляет 85%, что значительно выше в сравнении с другими моделями производственной линейки завода "НМК" и рыночными аналогами.
Модель "Sunfire" 45 кВт надежна, безопасна, имеет компактный размер, стильный дизайн, характеризуется простой установкой при монтаже. Данный котел обеспечивает быстрый нагрев и значительный показатель КПД, что поддерживает хорошие характеристики отопления в разных условиях.
Конструкция котла "Sunfire" 45 кВт предусматривает возможность функционирования на угле и дровах. Корпус котла выполнен из высокопрочной стали с антикоррозионной обработкой.
Для регулировки температуры, тяги, контроля пламени используется автоматический регулятор тяги. Котел имеет дверцу специальной конструкции, облегчающую загрузку топлива и уменьшающую риск просыпать уголь.
Основные преимущества отопительного котла Sunfire 45 кВт
- 01 Более высокий КПД
По сравнению с линейкой котлов «Сибирь - Гефест» кпд вырос на 10%
- 02 Компактность
Габариты котла позволяют установить его в практически любые помещения
- 03 Экономичность
Специально разработанная конструкция котла позволяет максимально использовать тепловую энергию при сгорании топлива
- 04 Информативность
Температуру воды в котле показывает биметаллический термометр, встроенный в корпус
- 05 Долговечность
Бесперебойная работа котла гарантирована в течение десяти лет. Котел имеет высокопрочный корпус с антикоррозийной обработкой
- 06 Технологичность
Котел имеет в комплекте автоматический регулятор тяги, который позволяет в автоматическом режиме поддерживать комфортную температуру теплоносителя. Данный котел подходит для закрытой системы отопления. В него добавлена дополнительная дверца в топочной камере, позволяющая загружать твердое топливо и очищать дымовые каналы от сажи
- 07 Презентабельный внешний вид
Визуально котел выглядит в духе времени, имеет приятное цветовое решение и стильный дизайн
- 08 Удобство в эксплуатации
Конструкция данного котла выполнена с максимально удобным расположением элементов, значительно улучшающая его эргономичность
- 09 Оригинальная конструкция
Уклон водяной рубашки обусловлен оригинальной конструкцией котла, которая позволяет улучшить естественную циркуляцию теплоносителя и отвод воздуха с водяного контура.
Характеристики угольного котла Sunfire 45 кВт
Характеристики | Ед. изм. | Sunfire КВО 45 ТЭ |
Теплопроизводительность |
кВт | 45 |
КПД, % (+3-5%) |
% | 85 |
Рабочее давление в котле, не более |
мПа* | 0,2 |
Максимальное давление воды не более |
мПа | 0,25 |
Предохранительный клапан давления |
Бар | 2,5 |
Отапливаемая площадь |
м2 | 450 |
Максимальная t воды на выходе |
°C | 85 |
Номинальная t воды на входе в котел |
°C | 65-75 |
Объем водяного контура |
л | 180 |
Диаметр/Сечение дымохода |
мм | 200/200 |
Температура продуктов сгорания |
°C | 200 |
Глубина |
мм | 1040 |
Ширина |
мм | 615 |
Высота |
мм | 1375 |
Глубина топочной камеры |
мм | 500 |
Масса котла |
кг | 340 |
Примечание:
*Рекомендуемая температура оборотной воды после выхода котла на режим. При понижении температуры происходит интенсивное оседание сажи на внутренних поверхностях топки. При повышении температуры возникает опасность закипания воды в котле.
Устройство и размеры котла для отопления Sunfire 45 кВт

Рисунок 1. Схема установки шамотных кирпичей.

Рисунок 2. Схема установки терморегулятора.

Рисунок 3. Габаритные размеры котла.

Рисунок 4. Схема устройства котла в разрезе.
Установка котла
- Внимание:
- - Вода для подпитки открытых систем теплоснабжения должна отвечать требованиям ГОСТ 2874 – Вода питьевая.
- - Эксплуатация котлов без докотловой или внутрикотловой обратки воды запрещается.
- - Работа котла зависит от правильности монтажа системы отопления.
- - При монтаже системы отопления в верхней точке устанавливается только расширительный бак открытого типа.
Рисунок 3. Монтаж котла.
Примеры схем подключения котла

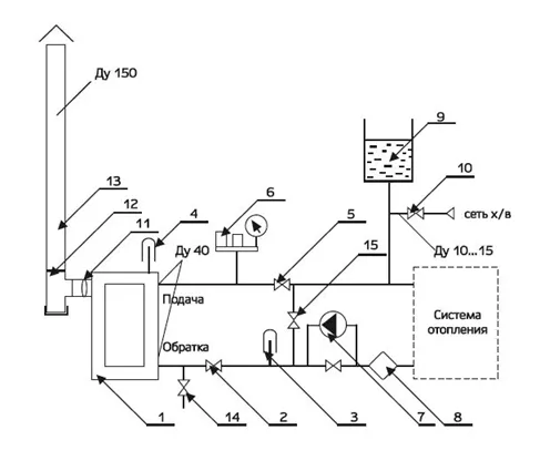
Рисунок 6. Схема подключения к системе с принудительной циркуляцией теплоносителя.
1 – котел; 2 – кран обратки; 3 – термометр обратки; 4 – термометр на подаче; 5 – кран подачи; 6 – группа безопасности 1 МПа; 7 – насос; 8 – фильтр сетчатый; 9 – бак расширительный закрытого типа; 10 – кран подпитки системы водой; 11 – шибер поворотный; 12 – тройник ревизия; 13 – дымоход; 14 – кран дренажа; 15 – обводной мостик.

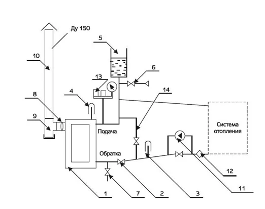
Рисунок 7. Схема подключения котла к системе с конвективной самоточной циркуляцией теплоносителя.
1 – котел; 2 – кран обратки; 3 – термометр обратки; 4 – термометр на подаче; 5 – бак расширительный открытого типа; 6 – кран подпитки системы водой; 7 – кран дренажа; 8 – шибер поворотный; 9 – тройник ревизия; 10 – дымоход; 11 – насос; 12 – фильтр сетчатый; 13 – группа безопасности 0,25 МПа; 14 – обводной мостик.
Комплект поставки
Котел «Sunfire» в сборе |
1 шт. |
Чугунный колосник |
1 шт. |
Зольник |
1 шт. |
Ведро для засыпки топлива |
1 шт. |
Переходник с шибером |
1 шт. |
Регулятор тяги |
1 шт. |
Шамотный кирпич |
2 шт. |
Отбойник |
1 шт. |
Заслонка |
1 шт. |
Ручка с осью для заслонки (4) |
1 шт. |
Инструкция по монтажу и эксплуатации |
1 шт. |
Видеообзор:
Способы оплаты
- Оплата по выставленному счету на расчётный счет компании (ИП без НДС)
- Онлайн - оплата картой на сайте компании
- Оплата наличными при получении (только в Новосибирске)
- Оплата картой по эквайринговому терминалу при получении (только в Новосибирске)
- Оплата переводом с карты на карту
- Оплата на расчетный счет компании — ИП без НДС
- Оплата на расчетный счет компании — ИП с НДС
- Доставка по г. Новосибирск осуществляется БЕСПЛАТНО при заказе от 5000 руб.*
- Доставка в другие города
- Доставка до транспортной компании