Пульт управления ТЭН котла ПУВН-10
Пульт управления ТЭН котла ПУВН-10
Пульт управления водоэлектронагревателями предназначен для управления работой электрических устройств, где требуется автоматическое поддержание установленного значения температуры теплоносителя в диапазоне от 0-85 С.
В частности ПУ может использоваться для управления температурой теплоносителя в котлах при использовании электронагревательного элемента типа ТЭНБ мощностью до 10кВт.
Основные характеристики пульта управления ТЭН котла ПУВН-10
|
Габариты (ВхШхГ), мм |
155х210х85 |
|
Мощность при трехфазном подключении, кВт |
10 |
|
Мощность при однофазном подключении, кВт |
6 |
|
Напряжение питания, В |
230/380 |
|
Максимально допустимая температура теплоносителя а выходе из электронагревателя, С |
85 |
|
Диапазон регулирования температуры, С |
0-85 |
|
Интервал возврата, С |
3+-1 |
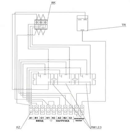
Схема устройства и установки

Рисунок 1. Схема подключения


Рисунок 2. Монтажная схема
Комплект поставки:
|
Пульт управления |
1 шт |
|
Упаковка |
1 шт |
|
Руководство по эксплуатации |
1 шт |
Способы оплаты
- Оплата по выставленному счету на расчётный счет компании (ИП без НДС)
- Онлайн - оплата картой на сайте компании
- Оплата наличными при получении (только в Новосибирске)
- Оплата картой по эквайринговому терминалу при получении (только в Новосибирске)
- Оплата переводом с карты на карту
- Оплата на расчетный счет компании — ИП без НДС
- Оплата на расчетный счет компании — ИП с НДС
- Доставка по г. Новосибирск осуществляется БЕСПЛАТНО при заказе от 5000 руб.*
- Доставка в другие города
- Доставка до транспортной компании